Jump to content

EDP NYAB


munirabbasi
 Share

Recommended Posts

Hello Herks Hydra Expertise!

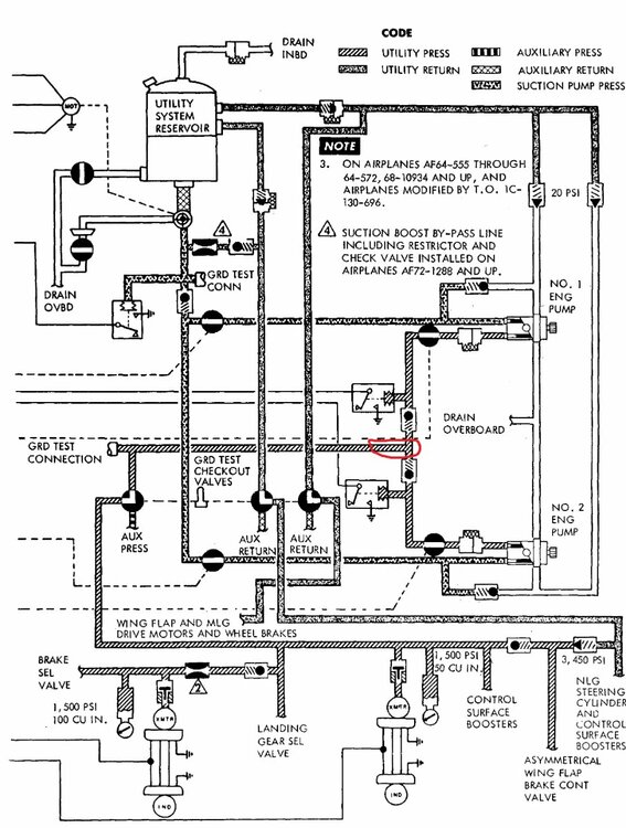
1. It has mentioned Intermediate level maintenance T.O of  EDP NYAB  at 3000 RPM , flow rate of  pump is 6 GPM min, where pump is designed 10 GPM at 3650 RPM . when  both the pumps (NYAB) In Aircraft utility system  working parallel  max flow ie 16.93 pressure drop to 1800 psi. how  we can calculate flow rate (GPM) of both NYAB pumps when they are  working parallel at 3000 RPM?

2 Just assume that  aircraft  hydraulic utility system ,when No 1 EDP pressure is 3000 psi and No.2 EDP pump pressure 3100 psi  how  the pressure act passes  thru passage of single pipe after isolation check valves ?

Best Regrads

Munir Abbasi

Home Hercules Pakistan

 

Untitled.jpg

Link to comment
Share on other sites

1.  I will have to double check but I think the 3k RPM is low speed ground idle and 3.6K RPM is normal ground idle (engine at 100% rpm)

Why would you ever need to figure out the GPM at low speed ground idle?  You would never fly at that engine RPM

2.  Pressure equals out.  If you had 3K and 3.1K you would probably see a little bit above 3K by the time the pressure equalized and got to the pressure transmitter at the utility or booster panels.  Pressure drop is roughly 100 psi every 50 feet (not written down anywhere just what I have seen)

Link to comment
Share on other sites

4 hours ago, hehe said:

1.  I will have to double check but I think the 3k RPM is low speed ground idle and 3.6K RPM is normal ground idle (engine at 100% rpm)

Why would you ever need to figure out the GPM at low speed ground idle?  You would never fly at that engine RPM

2.  Pressure equals out.  If you had 3K and 3.1K you would probably see a little bit above 3K by the time the pressure equalized and got to the pressure transmitter at the utility or booster panels.  Pressure drop is roughly 100 psi every 50 feet (not written down anywhere just what I have seen)

Thanks for Marvelous response. Your services for Hercules operators will be  remember in godlessnesses wards forever.

Munir Abbasi

Home of Hercules Pakistan

 

Link to comment
Share on other sites

  • 1 month later...
On 12/17/2020 at 8:40 AM, munirabbasi said:

Hello Herks Hydra Expertise!

1. It has mentioned Intermediate level maintenance T.O of  EDP NYAB  at 3000 RPM , flow rate of  pump is 6 GPM min, where pump is designed 10 GPM at 3650 RPM . when  both the pumps (NYAB) In Aircraft utility system  working parallel  max flow ie 16.93 pressure drop to 1800 psi. how  we can calculate flow rate (GPM) of both NYAB pumps when they are  working parallel at 3000 RPM?

2 Just assume that  aircraft  hydraulic utility system ,when No 1 EDP pressure is 3000 psi and No.2 EDP pump pressure 3100 psi  how  the pressure act passes  thru passage of single pipe after isolation check valves ?

Best Regrads

Munir Abbasi

Home Hercules Pakistan

 

Untitled.jpg

Question #1: No idea on GPM @ 3000 rpm between 6 and 12 is all I got on that...

Question #2:  Just assume that  aircraft  hydraulic utility system ,when No 1 EDP pressure is 3000 psi and No.2 EDP pump pressure 3100 psi  how  the pressure act passes  thru passage of single pipe after isolation check valves ?

The 3000 PSI pump will be at zero flow because the pump compensator  (set at 3000) is satisfied with the pressure. The isolation check valve for this pump will be closed due to the 3100PSI being applied to the check valve preventing it from opening. 

The 3100 PSI output pump (compensator is set incorrectly) will displace fluid to maintain 3100 PSI, it's isolation check valve will be open and the system pressure gauges will read 3100.

As hydraulics are used the pressure will drop and the 3000 PSI pump will be allowed to help out but only until the 3100 PSI pump builds its pressure back to 3100, then the 3000 pump will again go to zero flow condition.

Link to comment
Share on other sites

On 1/30/2021 at 12:45 AM, NATOPS1 said:

Question #1: No idea on GPM @ 3000 rpm between 6 and 12 is all I got on that...

Question #2:  Just assume that  aircraft  hydraulic utility system ,when No 1 EDP pressure is 3000 psi and No.2 EDP pump pressure 3100 psi  how  the pressure act passes  thru passage of single pipe after isolation check valves ?

The 3000 PSI pump will be at zero flow because the pump compensator  (set at 3000) is satisfied with the pressure. The isolation check valve for this pump will be closed due to the 3100PSI being applied to the check valve preventing it from opening. 

The 3100 PSI output pump (compensator is set incorrectly) will displace fluid to maintain 3100 PSI, it's isolation check valve will be open and the system pressure gauges will read 3100.

As hydraulics are used the pressure will drop and the 3000 PSI pump will be allowed to help out but only until the 3100 PSI pump builds its pressure back to 3100, then the 3000 pump will again go to zero flow condition.

Thanks

Munir Abbasi

Link to comment
Share on other sites

Join the conversation

You can post now and register later. If you have an account, sign in now to post with your account.

Guest
Reply to this topic...

×   Pasted as rich text.   Paste as plain text instead

  Only 75 emoji are allowed.

×   Your link has been automatically embedded.   Display as a link instead

×   Your previous content has been restored.   Clear editor

×   You cannot paste images directly. Upload or insert images from URL.

 Share

×
×
  • Create New...